MB/8 Club Poland - Klub i forum miłośników samochodów Mercedes-Benz

Forum dyskusyjne klubu właścicieli i miłośników samochodów marki Mercedes-Benz
Dzisiaj jest sob mar 14, 2026 12:39 am

Strefa czasowa UTC+01:00




Nowy temat  Odpowiedz w temacie  [ Posty: 2 ] 
Autor Wiadomość
Post: wt cze 08, 2010 2:09 pm 
Offline
swój chłop

Rejestracja: śr kwie 15, 2009 11:24 am
Posty: 352
Numer GG: 5261898
Lokalizacja: Mielec
Witam,
pytanie do elektryków ewentualnie może ktoś wie coś na ten temat:
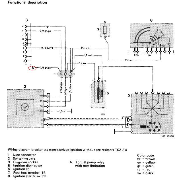
na rysunku pod literka b pisze: to fuel pump relay rpm limitation mam rozumieć, że przewód prowadzi do przekaźnika pompy paliwa jeśli jest K-JET, a do czego on służy??przerabiał może ktos ten temat??
Jak to się ma do silnika M110 gaźnikowego na takim samym zapłonie, ten przewód wykorzystywany jest do czegoś czy poprostu pozostaje nie używany i nie wpływa na prace układu (modułu)???
Załącznik:
untitled.JPG
untitled.JPG [ 62.39 KiB | Przejrzano 230 razy ]

Pozdrawiam

_________________
W210 E240T 02' LPG
W126 280SE 82' MS


Na górę
Post: wt cze 08, 2010 6:31 pm 
Offline
wiarus senior

Rejestracja: wt gru 04, 2007 4:52 pm
Posty: 1454
Lokalizacja: ok.Cieszyna/Słupsk
Mysle, że jest to przewód, który ma za zadanie odciąć rozłączyć pompę kiedy motor wejdzie na zbyt wysokie obroty. Moduł zapłonowy rozłącza w ten sposób przekaźnik pompy paliwa.

_________________
W124 200D - Śnieżyna
W124 300D - Menczysław (ex)
W123 240D - Kruszynka (ex)
Skoda Favorit 135L+LPG (ex) - pierwsza dziewczyna-przeinwestowana, dobrze, że z nią nie wpadłem


Na górę
Wyświetl posty nie starsze niż:  Sortuj wg  
Nowy temat  Odpowiedz w temacie  [ Posty: 2 ] 

Strefa czasowa UTC+01:00


Kto jest online

Użytkownicy przeglądający to forum: Obecnie na forum nie ma żadnego zarejestrowanego użytkownika i 13 gości


Nie możesz tworzyć nowych tematów
Nie możesz odpowiadać w tematach
Nie możesz zmieniać swoich postów
Nie możesz usuwać swoich postów
Nie możesz dodawać załączników

Przejdź do:  
Technologię dostarcza phpBB® Forum Software © phpBB Limited
Polski pakiet językowy dostarcza phpBB.pl